• <li id="4i0ii"><table id="4i0ii"></table></li><li id="4i0ii"></li><li id="4i0ii"></li>
  • <tt id="4i0ii"></tt>
  • <tt id="4i0ii"></tt>
    <li id="4i0ii"></li>
    <li id="4i0ii"></li>
  • 內外通信(訊)導航系統
    BL-1警報器

    BL-1警報器

  • 所屬分類:內外通信(訊)導航系統
  • call:18796778888
    在線咨詢

    BL-1

    使用范圍

    用于駕駛室與機艙發送與回答主機轉速命令及執行情況的設備。產品是采用微處理器技術設計的電子式傳令種,四線電纜連接,具有配置靈活,連接電纜芯數少等優點。適用于各類大中小型船。

    特點

    檔位:KCL型傳令鐘區分十一檔,即進一、進二、進三、進四、停車、完車、備車、退一、退二、退三、退四。發信器和收信器不同步時,發出聲光報警器并輸出外部聲響觸點。

    失電報警:當電源箱的主電源(AC220V)失電時,自動轉換到另一路(DC24V),同時發信器發出聲光報警信號,按發信器面板上“消音”鍵可消音。

    試燈/調光:按發信器面板上“試燈”鍵,可測試面板指示燈狀態,若按鍵時間超過2秒則可調節指示燈至適當的亮度。

    誤車報警:主機操作錯向時發信器和收信器的誤車LED燈閃亮,同時發出誤車報警聲和輸出無源觸點信號。糾正錯誤操作后,誤車報警自動撤銷。

    切換鍵:按一下第一號(主機旁)收信器上“切換”鍵后,可將回令權轉移到第二號(集控室)收信器上,若再按一次該鍵,可撤銷轉移。

    技術參數

    供電:AC220V/02ADC24V/1A

    環境溫度:-10~50℃

    相對濕度:<RH95%

    設備具有防振及防潮濕、防鹽霧、防霉菌的措施。

    報警輸出為無源觸點,觸點容量為AC250V/0.3A或DC36V/1A

    系統組成

    序號
    型號名稱重量防護等級
    1KCL-1T嵌式發信器1.1KgIP20
    2KCL-1R壁式收信器1.1KgIP44
    3KCL-1Q嵌式收信器1.1KgIP20
    4KCL-2T嵌式雙發信器2.1KgIP20
    5KCL-2Q嵌式雙收信器2.1KgIP20
    6KWY-1電源箱4.8KgIP22
    7BL-2電鈴0.5KgIP44

    注:復顯器僅顯示收發電流狀態,不發送信息

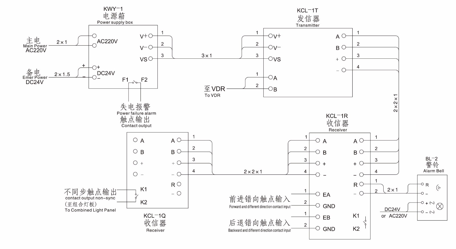
    單主機系統接線圖

    24


    注:連接電纜均用2x2x1mm2 CHEFP型通訊電纜,外屏蔽層應可靠接地,發信器與收信器間的連接線請勿接錯


    雙主機系統接線圖

    25

    注:連接電纜均用2x2x1mm2 CHEFP型通訊電纜,外屏蔽層應可靠接地,發信器與收信器間的連接線請勿接錯

    亚洲日韩日本大陆一区