
使用范圍
用于船舶上機艙或集控室的報警設備。當機艙的機器設備發生故障時,可向與輪機相關的人員發出報警。該產品具有使用方便,外觀美觀,體積小等優點,滿足海上環境工作條件。
功能
雙向揚聲對講,報警呼叫時有LED指示
分機可應答主機的報警呼叫,并可與主機對講
當有外部報警信號輸入時(閉合觸點),主機自動群呼所有分機
主、備電源自動切換,主電失電時發出聲光報警信號
主要技術性能
分機路數:KLG-A主機可接12路分機,KLG-B主機可接6路分機。
呼叫音聲級:主機不小于85dB,分機不小于82dB。
供電電源:主電源DC312V~192V備用電源DC312V~192V3防護等級:嵌式為P20,壁式為IP44。
環境溫度:-10~+55℃
濕度:不大于RH95%
安裝方式
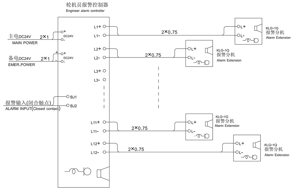
主機和分機的安裝方式分壁掛式和嵌入式二種,分機至主機的連線為二線制。
系統接線示意圖
